±±¾©Ê¯ÓÍ»¯¹¤Ñ§Ôº2026ÄêÑо¿ÉúÕÐÉú½ÓÊÕµ÷¼Á¹«¸æ
²é¿´: 334  |  »Ø¸´: 2

il701

ľ³æ (ÖøÃûдÊÖ)


[½»Á÷] ÐÂÊÖÄýÎÊ£ºµç¼«µç½âÒº×é³ÉµÄ»ØÂ·ÖУ¬µç½âÖÊÀë×ÓÒÆ¶¯ÎÊÌâ

Ò»¸ö³õÖÐÉú¼¶±ðµÄÎÊÌ⣬µ«È·Êµ²»Ã÷°×¡£

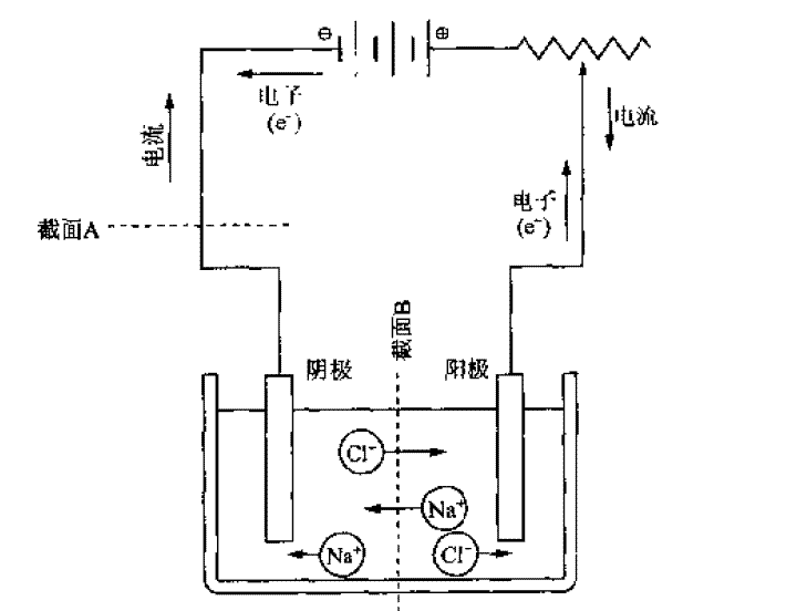
ÈçÏÂͼËùʾ£¬µç¼«µç½âÒº×é³ÉµÄ»ØÂ·ÖУ¬µç¼«ºÍµ¼ÏߵĵçÁ÷Óɵç×ÓÒÆ¶¯²úÉú£¬¶øµç½âÖÊÈÜÒºÖÐÓÉÀë×ÓÒÆ¶¯µ¼µç£¬ÄÇNa+ºÍCl-·Ö±ðÏòÁ½±ßÒÆ¶¯×îºó²»ÊÇÒ»±ßÖ»ÓÐCl-Ò»±ßÖ»Na+£¬×îºóÔõôµ¼µç£¿


[ Last edited by il701 on 2011-6-24 at 15:19 ]
»Ø¸´´ËÂ¥

» ²ÂÄãϲ»¶

» ÇÀ½ð±ÒÀ²£¡»ØÌû¾Í¿ÉÒԵõ½:

²é¿´È«²¿É¢½ðÌù

ÒÑÔÄ   »Ø¸´´ËÂ¥   ¹Ø×¢TA ¸øTA·¢ÏûÏ¢ ËÍTAºì»¨ TAµÄ»ØÌû

gzswyq

ľ³æ (ÕýʽдÊÖ)


¡ï
il701(½ð±Ò+1):лл²ÎÓë
il701(½ð±Ò+1): 3ks 2011-06-27 09:50:22
´ÓÄãµÄͼÖп´³ö£¬ÕâÊÇÒ»¸öµç½â³Ø£¬µç½âÖÊÈÜÒºÊÇNaClÈÜÒº£¬Í¨µçºóÆäʵËüÊǵç½âË®µÄÒ»¸ö¹ý³Ì£¬Í¨µçºóË®±»µçÀ룬µçÀëµÄ¹ý³ÌÊǵ绯ѧ·´Ó¦¹ý³Ì£¬Æäʵ¾ÍÊǵ¼µç¹ý³Ì¡£ÔÚÈÜÒºÖв»½ö½öÖ»ÓÐClºÍNaÀë×Ó£¬ËùÒÔµ¼µç²»ÊÇÄãÏëÏóµÄÒ»±ßÊÇClÒ»±ßÊÇNaÀë×Ó¡£²»ÖªµÀÕâÑù½âÊÍÄܶ®²»£¿
2Â¥2011-06-25 01:29:51
ÒÑÔÄ   »Ø¸´´ËÂ¥   ¹Ø×¢TA ¸øTA·¢ÏûÏ¢ ËÍTAºì»¨ TAµÄ»ØÌû

amyxuqi

гæ (³õÈëÎÄ̳)


¡ï
il701(½ð±Ò+1):лл²ÎÓë
il701(½ð±Ò+2): 3ks 2011-06-27 09:50:28
Ê×ÏÈ£¬µç³Øµ¼µçµÄÕû¸öϵͳÓиö±È½Ï¹Ø¼üµÄ²¿·Ö¾ÍÊÇÀë×Óµ¼Ì壨µç½âÒº£©ºÍµç×Óµ¼ÌåÏ໥ת»¯´Ó¶øÐγɵ¼µç»ØÂ·µÄ¹ý³Ì£¬¶øÔÚµç½âÒºÖУ¬Ò»¸öÀë×ÓËû²»Êǵ¥´¿Êܵ糡Á¦×÷Óã¬Ëü»¹»á·¢ÉúÈÈÔ˶¯£¬ÒÔ¼°µç¼«Îü¸½Àë×ÓµÄÅųâ×÷Óã¬ËùÒÔ£¬²»»áËùÓеÄijһÖÖÀë×Ó¶¼¾Û¼¯µ½Ò»´¦£¬¶øÇÒÀë×ÓÒºÌåÀïÃæµÄµ¼µç²»ÊÇÄãÏëÏóµÄÈçµç×Óµ¼ÌåÀïÐγɶ¨ÏòµÄµçÁ÷£¬
3Â¥2011-06-25 13:30:14
ÒÑÔÄ   »Ø¸´´ËÂ¥   ¹Ø×¢TA ¸øTA·¢ÏûÏ¢ ËÍTAºì»¨ TAµÄ»ØÌû
Ïà¹Ø°æ¿éÌø×ª ÎÒÒª¶©ÔÄÂ¥Ö÷ il701 µÄÖ÷Ìâ¸üÐÂ
×î¾ßÈËÆøÈÈÌûÍÆ¼ö [²é¿´È«²¿] ×÷Õß »Ø/¿´ ×îºó·¢±í
[¿¼ÑÐ] 22408 359·Öµ÷¼Á +4 Qshers 2026-03-27 5/250 2026-03-28 21:26 by zhq0425
[¿¼ÑÐ] Ò»Ö¾Ô¸±±»¯085600²ÄÁÏר˶275|ÓÐÎÄÕÂרÀû£üÇóµ÷¼Á +7 Micky11223 2026-03-25 7/350 2026-03-28 18:34 by Î޼ʵIJÝÔ­
[¿¼ÑÐ] 329Çóµ÷¼Á +6 ÐÇÒ°? 2026-03-26 6/300 2026-03-28 14:14 by ÌÆãå¶ù
[¿¼ÑÐ] 299Çóµ÷¼Á +7 àÅàÅàÅàÅ2 2026-03-27 7/350 2026-03-28 13:09 by ÌÆãå¶ù
[¿¼ÑÐ] 277¹òÇóµ÷¼Á +5 1915668 2026-03-27 9/450 2026-03-28 09:58 by zhshch
[¿¼ÑÐ] 085602 307·Ö Çóµ÷¼Á +7 ²»ÖªµÀ½Ðʲô£¡ 2026-03-26 7/350 2026-03-28 09:57 by ÉñÂí¶¼²»¶®
[¿¼ÑÐ] 308Çóµ÷¼Á +7 īīĮ 2026-03-27 7/350 2026-03-28 07:43 by ÈÈÇéɳĮ
[¿¼ÑÐ] ¿¼Ñе÷¼Á +4 Sanmu-124 2026-03-26 4/200 2026-03-27 17:49 by kiokin
[¿¼ÑÐ] 272Çóµ÷¼Á +7 ½Å»¬µÄÊØ·¨¹«Ãñ 2026-03-27 7/350 2026-03-27 17:23 by laoshidan
[¿¼²©] 26É격 +3 ¼ÓÓͳ尡£¡ 2026-03-26 3/150 2026-03-27 15:38 by cls512
[¿¼ÑÐ] 305Çóµ÷¼Á +5 ÍÛ¬¿¨¿â 2026-03-26 5/250 2026-03-27 14:01 by laoshidan
[¿¼ÑÐ] 303Çóµ÷¼Á +7 °²ÒäÁé 2026-03-22 8/400 2026-03-27 11:46 by sanrepian
[¿¼ÑÐ] µ÷¼ÁÍÆ¼ö +5 Ç徯714 2026-03-26 6/300 2026-03-27 11:12 by ²»³Ôô~µÄ؈
[¿¼ÑÐ] 286Çóµ÷¼Á +4 lim0922 2026-03-26 4/200 2026-03-27 10:28 by guoweigw
[¿¼ÑÐ] 304²ÄÁÏÇóµ÷¼Á +4 ÖÓllll 2026-03-26 4/200 2026-03-27 03:42 by wxiongid
[¿¼ÑÐ] 352Çóµ÷¼Á +4 ´óÃ×·¹£¡ 2026-03-22 4/200 2026-03-26 16:40 by ²»³Ôô~µÄ؈
[¿¼ÑÐ] 289Çóµ÷¼Á +17 ˶ÐǸ° 2026-03-23 17/850 2026-03-26 16:18 by ²»³Ôô~µÄ؈
[¿¼ÑÐ] 297Çóµ÷¼Á +6 ÌïºéÓÐ 2026-03-26 6/300 2026-03-26 15:55 by ²»³Ôô~µÄ؈
[¿¼ÑÐ] 285Çóµ÷¼Á +3 AZMK 2026-03-24 3/150 2026-03-25 12:23 by userper
[¿¼ÑÐ] 292Çóµ÷¼Á +4 ¶ì¶ì¶ì¶î¶î¶î¶î¶ 2026-03-24 4/200 2026-03-24 16:41 by peike
ÐÅÏ¢Ìáʾ
ÇëÌî´¦ÀíÒâ¼û