| 查看: 1190 | 回复: 0 | ||
[求助]
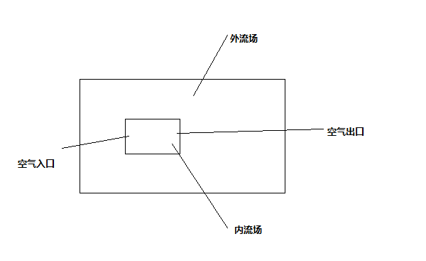
fluent模拟大流场中包含小流场,小流场的入口和出口边界条件怎么设置
|
|
fluent模拟风幕从房间中抽吸空气,然后排到房间,房间设为大流场,风幕设为小流场,大流场和小流场都画有网格,因为两边都是流场,风幕入口和出口有两个面存在,入口无法设为速度入口,出口也无法设为OUTFLOW,请问这样画网格是否有错,如果没错,该怎样设置边界条件。 边界条件问题.png |
» 猜你喜欢
085600材料与化工301分求调剂院校
已经有4人回复
材料与化工371求调剂
已经有14人回复
336材料与化工085600求调剂
已经有7人回复
材料334求调剂
已经有18人回复
331求调剂
已经有8人回复
332求调剂
已经有17人回复
一志愿南京航空航天大学 材料与化工329分求调剂
已经有4人回复
材料专硕322
已经有7人回复
求调剂
已经有20人回复
一志愿郑州大学085600求调剂
已经有20人回复














回复此楼