| 查看: 5264 | 回复: 24 | ||||
| 本帖产生 1 个 TEPI ,点击这里进行查看 | ||||
[交流]
蒸汽渗透膜过程
|
||||
|
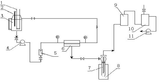
本人属膜外行,因课题需要,粗略的看了一下,蒸汽渗透膜过程。 好像所谓的蒸汽渗透膜过程使用时大都在室温或40度左右,不会特别高,又有一定压力,这样如何保证是所谓的蒸汽渗透呢,蒸汽渗透去除水的话,水蒸汽不就毛细管冷凝在孔道中了吗? 另问:蒸汽渗透是不是全部都是高分子聚合物膜? |
» 收录本帖的淘帖专辑推荐
膜技术 |
» 猜你喜欢
湖南大学张世国团队招26年第二批博士—离子液体、高分子与凝胶材料
已经有0人回复
湖南农业大学能源材料创新团队招收2025化学专业研究生(学硕)调剂
已经有0人回复
高分子科学论文润色/翻译怎么收费?
已经有77人回复
2026年西华大学材料学院-材料近净成形与表面技术研究团队-招收调剂研究生
已经有9人回复
调剂信息
已经有0人回复
河北农大生物与医药专业招收调剂,名额充足
已经有0人回复
材料与化工专硕(材料工程)有调剂名额
已经有1人回复
齐鲁工业大学 国家重点实验室-新能源、锂离子电池、材料、化学方向
已经有0人回复
杰青/长江团队招收调剂
已经有0人回复
中南林业科技大学罗勇锋教授团队2026年招收材料类调剂研究生
已经有0人回复
2026广东医科大学生物医学工程学硕接收调剂!
已经有21人回复
» 本主题相关商家推荐: (我也要在这里推广)
» 本主题相关价值贴推荐,对您同样有帮助:
【求助】制备聚醚砜超滤膜过程中,铸膜液渗透问题
已经有28人回复
» 抢金币啦!回帖就可以得到:
★★爆★★0860生物与医药调剂考生看过来,河北大学化学与材料科学学院
+1/219
物理学 调剂
+1/98
爆 名额多 河北大学招收生物与医药专业调剂考生
+2/68
延安大学国家级高层次人才团队招收材料、化学、化工相关领域调剂研究生数名
+1/41
山东理工大学资源与环境工程学院招收调剂考生
+1/20
吉林工程技术师范学院 交叉学科研究院 调剂招生
+1/17
湖南工大李广利教授课题组接受化学、材料、生物、生医、计算机相关专业调剂生8-10名
+1/17
大连大学 化学专业 招收26年硕士研究生调剂
+1/11
重庆工商大学 招收环境/材料类方向调剂研究生
+1/9
【博士招生】天津理工大学国家杰青王铁课题组招收2026年博士研究生
+1/8
★上海★上海工程技术大学·环境与资源创新中心(ICER)接收化工材料环境等学科调剂生
+1/8
★上海★上海工程技术大学·环境与资源创新中心(ICER)接收化工材料环境等学科调剂生
+1/8
水产方向招收调剂,090800和095134的可以看过来。
+1/6
现代材料与先进制造团队研究生招收公告
+1/5
湖北汽车工业学院汽车材料学院2026年研究生调剂
+1/5
西南科技大学国家重点实验室李老师课题组接收材料、化学和化工类研究生调剂
+1/5
武汉纺织大学全国重点实验室吕永钢教授课题组招收材料、化学、生物相关专业硕士研究生
+1/4
哈尔滨工程大学动力学院赵建辉团队招收2026博士研究生
+1/2
哈尔滨医科大学李老师课题组招收生物信息学方向博士、硕士研究生
+1/2
硕士研究生调剂招生
+1/1
7楼2011-05-27 12:53:51
★ ★ ★ ★
sugarcm(金币+1):谢谢参与
wanggch123(金币+3): 欢迎应助哇,写的很多 2011-05-26 17:48:44
wanggch123(TEPI+1): 认真帮助虫友,奖励一下。继续和楼主交流下,看看他还有啥问题没 2011-05-26 17:49:47
sugarcm(金币+1):谢谢参与
wanggch123(金币+3): 欢迎应助哇,写的很多 2011-05-26 17:48:44
wanggch123(TEPI+1): 认真帮助虫友,奖励一下。继续和楼主交流下,看看他还有啥问题没 2011-05-26 17:49:47
2楼2011-05-26 16:01:23
3楼2011-05-26 17:50:13
4楼2011-05-26 17:51:40
★ ★ ★ ★
sugarcm(金币+1):谢谢参与
wanggch123(金币+3): 这种学习精神很好啊 2011-05-26 21:01:26
sugarcm(金币+1):谢谢参与
wanggch123(金币+3): 这种学习精神很好啊 2011-05-26 21:01:26
5楼2011-05-26 19:02:51
6楼2011-05-26 19:25:45
8楼2011-05-28 17:14:39
9楼2011-06-06 12:43:03
10楼2011-07-26 09:24:57
11楼2011-08-30 17:26:09
12楼2011-08-31 08:16:25
13楼2011-08-31 19:05:54
14楼2012-03-08 21:38:01
15楼2012-03-31 16:43:54
★ ★ ★ ★
小木虫: 金币+0.5, 给个红包,谢谢回帖
mjlyxm: 金币-5, 屏蔽内容, 违规存档, 请仔细阅读版规http://emuch.net/bbs/viewthread.php?tid=1563503,本版不允许广告贴,而且您的广告帖已经不是第一次了,因此扣除金币作为惩罚,谢谢合作~~O(∩_∩)O~ 2012-04-10 10:51:21
小木虫: 金币+0.5, 给个红包,谢谢回帖
mjlyxm: 金币-5, 屏蔽内容, 违规存档, 请仔细阅读版规http://emuch.net/bbs/viewthread.php?tid=1563503,本版不允许广告贴,而且您的广告帖已经不是第一次了,因此扣除金币作为惩罚,谢谢合作~~O(∩_∩)O~ 2012-04-10 10:51:21
|
本帖内容被屏蔽 |
16楼2012-04-09 17:18:28
19楼2013-03-02 10:16:32
20楼2013-04-07 21:42:18
★
小木虫: 金币+0.5, 给个红包,谢谢回帖
小木虫: 金币+0.5, 给个红包,谢谢回帖
» 本帖附件资源列表
-
欢迎监督和反馈:小木虫仅提供交流平台,不对该内容负责。
本内容由用户自主发布,如果其内容涉及到知识产权问题,其责任在于用户本人,如对版权有异议,请联系邮箱:xiaomuchong@tal.com - 附件 1 : 多孔陶瓷膜毛细管冷凝分离传质模型_李韡.pdf
2013-04-08 11:05:56, 2.44 M
21楼2013-04-08 11:06:03
|
其实我觉得你很很会问问题! 下面这段话是我抄的:“在毛细管中蒸汽因冷凝而成为液体,即称为毛细管冷凝。在毛细管中的水比与其处于同一温度条件下的水平面的蒸汽压小。关于这种毛细管内蒸汽压降低的定律有Thomson定律。” 所谓毛细管冷凝,①确定是否冷凝?我就以单纯的水蒸气毛细管冷凝为例。借别人一个图(图1)啊!左侧为40℃的水,其饱和蒸汽压为7.38kPa。蒸汽要通过膜,必须要有推动力,同样蒸汽冷凝也需要推动力。假设靠近左侧溶液的膜表面温度为40℃,靠近右侧溶液的膜表面温度为20℃(此时水的饱和蒸汽压为2.3346kPa),如果膜内温度线性降低(从40℃到20℃),我们就可以得到:蒸汽从进入膜的那一刻就开始冷凝(因为膜内的温度低于40℃,其饱和蒸汽压也低于7.38kPa)。②那什么时候就停止冷凝呢?当液滴充满整个毛细管(膜径,50nm),此时推动冷凝液的力来自于毛细管力(将冷凝液推到膜右侧)。 因为毛细管冷凝本来就是渗透汽化的一个传质机理,所以你不需要将溶解—扩散弄到一起。毛细管冷凝机理主要参数是蒸汽温度变化(在膜内)以及冷凝液表面张力(毛细管力)。 我给你一篇文章,你在看一下。再探讨! |
» 本帖附件资源列表
-
欢迎监督和反馈:小木虫仅提供交流平台,不对该内容负责。
本内容由用户自主发布,如果其内容涉及到知识产权问题,其责任在于用户本人,如对版权有异议,请联系邮箱:xiaomuchong@tal.com - 附件 1 : 多孔陶瓷膜毛细管冷凝分离传质模型_李韡.pdf
2013-04-08 11:06:49, 2.44 M
22楼2013-04-08 11:07:09
23楼2013-09-25 19:47:56
24楼2013-09-26 10:02:58
★
小木虫: 金币+0.5, 给个红包,谢谢回帖
小木虫: 金币+0.5, 给个红包,谢谢回帖
|
南京工业大学膜科学技术研究所的顾学红教授团队自2007年起专门做分子筛膜的工业化,成立了江苏九天高科技股份有限公司(从南京九思高科技有限公司独立出来),从08年起已经建立了几十套的分子筛膜工业装置,从几百吨到几万吨规模的都有。 你可以上他们的网站看一下:www.9t-tech.com |
25楼2013-10-16 11:47:47
简单回复
891011LFJ17楼
2012-06-11 22:52
回复
nwxjh: , 请勿重复发表与主题无关的帖子,谢谢O(∩_∩)O~ 2012-06-12 08:27:01
891011LFJ18楼
2012-06-11 22:53
回复














回复此楼

