| 查看: 2074 | 回复: 6 | |||
| 当前只显示满足指定条件的回帖,点击这里查看本话题的所有回帖 | |||
singleship金虫 (小有名气)
|
[交流]
关于石灰乳配置中的平衡水箱问题 已有2人参与
|
||
|
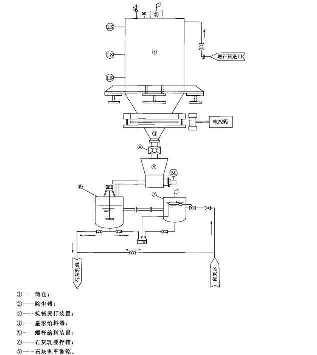
在废水处理中看到石灰乳配置时,设置一个与配置箱平行的一个平衡水箱,感觉这个水箱没有什么用,是不是可以去掉,大家对这个有什么意见,如果有的话,这个平衡水箱具体工作流程是怎么样的呢,希望大家指教一下. 1.jpg |
» 猜你喜欢
[长期合作招募] 同济大学肖倩老师团队诚邀港澳学者学术交流
已经有27人回复
耐火材料的性能怎么测,我导师这边好像没有相关设备,外面有专门测试的地方吗?
已经有3人回复
建筑环境与结构工程论文润色/翻译怎么收费?
已经有237人回复
EI国际会议检索更新通知
已经有3人回复
fuel的论文(非预警年份),能当代表作吗?
已经有9人回复
国家高层次人才特聘教授课题组2026年博士招生(环境、市政、生化等相关方向)
已经有1人回复
怎么查询往年中了的基金项目
已经有2人回复
求助锌粉-氯化铵体系还原己醛的 气相色谱检测
已经有0人回复
中文新污染物综述 投稿期刊推荐
已经有1人回复
国家级青年人才课题组招收2026级硕士研究生
已经有8人回复

singleship
金虫 (小有名气)
- 应助: 10 (幼儿园)
- 金币: 541.8
- 红花: 1
- 帖子: 263
- 在线: 11.8小时
- 虫号: 578142
- 注册: 2008-06-27
- 性别: GG
- 专业: 植物营养学

3楼2016-08-10 11:35:17
yanww_219
版主 (知名作家)
- EEPI: 19
- 应助: 585 (博士)
- 贵宾: 0.635
- 金币: 29974.9
- 散金: 4544
- 红花: 117
- 沙发: 19
- 帖子: 6220
- 在线: 732.2小时
- 虫号: 464624
- 注册: 2007-11-21
- 性别: GG
- 专业: 环境工程
- 管辖: 环境

2楼2016-08-10 10:37:40
singleship
金虫 (小有名气)
- 应助: 10 (幼儿园)
- 金币: 541.8
- 红花: 1
- 帖子: 263
- 在线: 11.8小时
- 虫号: 578142
- 注册: 2008-06-27
- 性别: GG
- 专业: 植物营养学

4楼2016-08-11 09:29:31
wangtp1025
金虫 (正式写手)
工程师
- 应助: 56 (初中生)
- 金币: 1218
- 散金: 10
- 红花: 8
- 帖子: 547
- 在线: 284.7小时
- 虫号: 720142
- 注册: 2009-03-11
- 性别: GG
- 专业: 环境工程

5楼2016-08-11 10:27:54













回复此楼