| 查看: 2200 | 回复: 2 | ||
[求助]
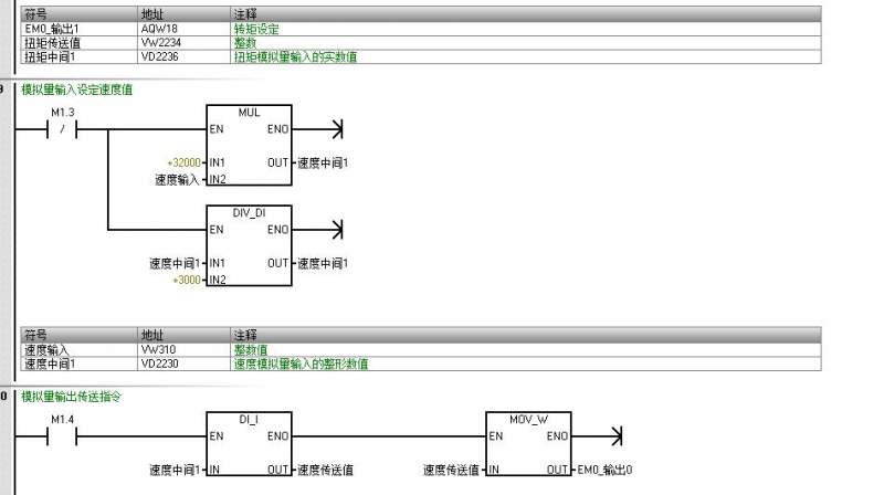
西门子S7-200SMART模拟量输入程序
|


2楼2015-10-22 11:04:35
lvweizhong
铜虫 (著名写手)
- 应助: 57 (初中生)
- 金币: 3181.3
- 红花: 10
- 沙发: 1
- 帖子: 2064
- 在线: 167.6小时
- 虫号: 3683385
- 注册: 2015-02-09
- 专业: 数论
3楼2015-10-22 12:20:14













回复此楼