| 查看: 2820 | 回复: 8 | |||
[求助]
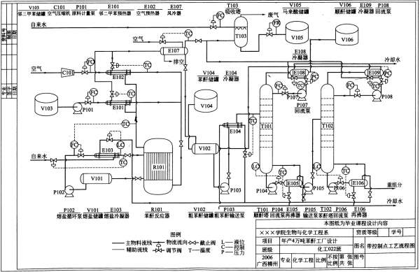
年产10万吨苯酐工艺设计 的 工艺计算部分 已有2人参与
|
|||
|
|
|||
|
2楼2013-12-26 16:50:18
|
|
||
匿名用户注销 (著名写手)
|
|||
|
3楼2013-12-26 17:31:12
|
|
||
xiaofan700铁杆木虫 (正式写手)
|
|||
![]() |
|||
|
4楼2013-12-26 17:34:32
|
|
||
scu2020荣誉版主 (知名作家)
努力努力
|
|||
|
5楼2013-12-26 20:20:30
|
|
||
|
6楼2014-01-03 14:44:15
|
|
||
|
7楼2014-01-03 15:00:23
|
|
||
|
8楼2014-03-12 09:53:59
|
|
||
|
9楼2018-04-11 23:12:58
|
|














回复此楼



求不要呀。 我好好反省