| 查看: 1042 | 回复: 3 | |
[求助]
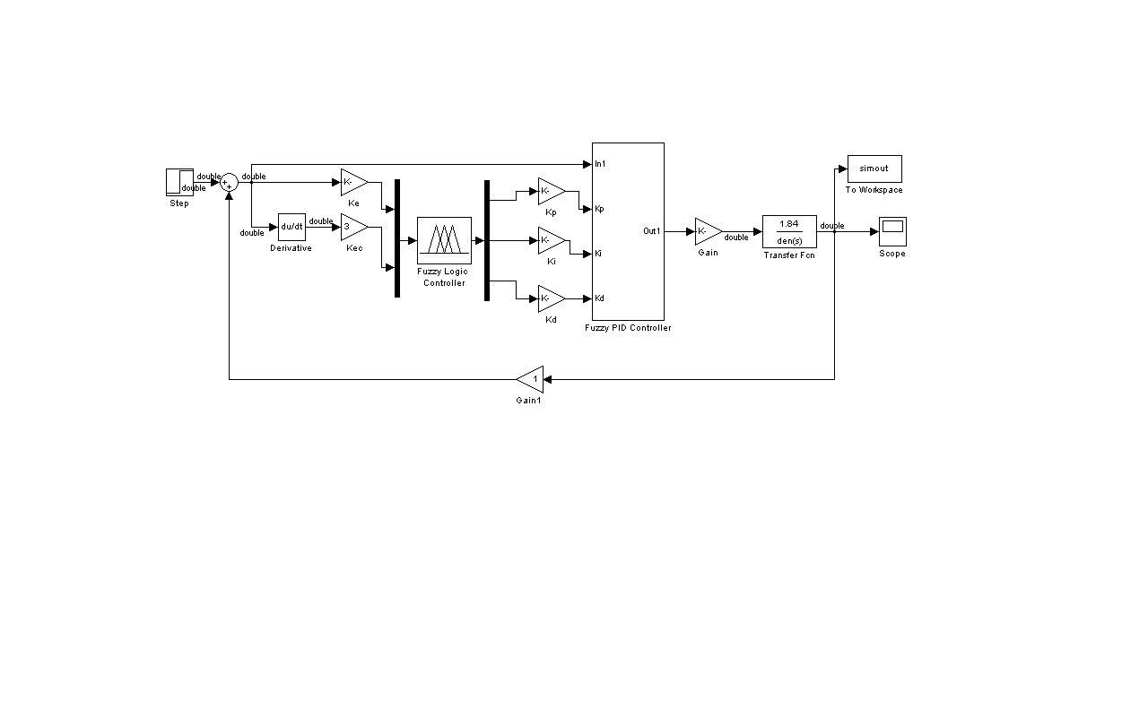
仿真出问题,但不知怎么调试
|
|
|
|
|
![]() |
|
|
2楼2011-05-13 00:22:34
|
|
|
3楼2011-05-14 11:01:43
|
|
信彼南山木虫 (著名写手)
|
|
|
4楼2011-05-14 22:18:36
|
|












回复此楼
