24小时热门版块排行榜    

Znn3bq.jpeg
查看: 1295  |  回复: 0

hehua4563

金虫 (小有名气)

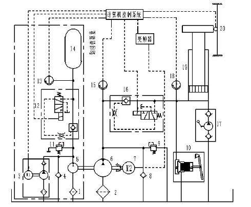
[交流] 阀控液压电梯控制技术

液压升降电梯控制技术的发展经历了阀控液压电梯控制技术、阀控与容积调速混合液压电梯控制技术、容积调速液压电梯控制技术三个阶段。阀控液压控制技术也就是传统的液压系统控制方法,即利用节流调速的控制方法来调节系统进入液压缸内的流量;阀控与容积调速混合的液压电梯控制技术是在变频容积调速技术尚未成熟时发展起来的,一般液压升降电梯上行采用变频容积调速控制,下行采用比例阀控技术控制,相较于单纯的阀控液压调速技术,阀控与容积调速混合技术降低了液压升降电梯系统的装机功率和能量损耗;容积调速液压电梯控制技术是随着电机变频技术的发展而逐渐被广泛应用的。

阀控液压电梯控制技术
01.JPG
回复此楼
已阅   回复此楼   关注TA 给TA发消息 送TA红花 TA的回帖
相关版块跳转 我要订阅楼主 hehua4563 的主题更新
普通表情 高级回复 (可上传附件)
最具人气热帖推荐 [查看全部] 作者 回/看 最后发表
[有机交流] 求有机合成大神指点三硫酸乙烯酯(CAS:2793408-99-6)的合成路线 30+3 Leekmid 2026-05-13 10/500 2026-05-16 16:37 by czyzsu
[公派出国] 售SCI一区T0P文章,我:8.O.5.5.1.O.5.4,科目齐全,可+急 +5 l7k6xnh0yc 2026-05-14 5/250 2026-05-16 16:35 by x28q7dxf75
[有机交流] 如何实现卤原子转化 10+3 BT20230424 2026-05-15 5/250 2026-05-16 16:20 by czyzsu
[硕博家园] 售SCI一区T0P文章,我:8.O.5.5.1.O.5.4,科目齐全,可+急 +3 k37jurhrau 2026-05-16 3/150 2026-05-16 13:57 by vcdazktkjx
[硕博家园] 售SCI一区T0P文章,我:8.O.5.5.1.O.5.4,科目齐全,可+急 +3 x0mp7owy2b 2026-05-15 3/150 2026-05-16 12:49 by vcdazktkjx
[硕博家园] 考博自荐 +3 科研狗111 2026-05-13 4/200 2026-05-16 11:45 by 科研狗111
[硕博家园] 申请博士 +3 呃?呃 2026-05-15 3/150 2026-05-16 11:01 by a4742549
[文学芳草园] 裁员滚滚,退居二线 +4 J_wei 2026-05-10 4/200 2026-05-16 10:52 by zh10246
[基金申请] 这年头没有找到涵评专家,还有中面上的可能吗 +11 dd921ww 2026-05-12 13/650 2026-05-16 09:16 by Howard28
[硕博家园] 售SCI一区T0P文章,我:8.O.5.5.1.O.5.4,科目齐全,可+急 +4 l7k6xnh0yc 2026-05-14 5/250 2026-05-16 04:29 by k37jurhrau
[教师之家] 上海大学实验技术岗位非升即走 +5 嘻嘻哈哈乐呵呵 2026-05-15 5/250 2026-05-16 00:17 by caiyun
[文学芳草园] 窗边初夏的小雨 +8 阿美_Lml888 2026-05-09 11/550 2026-05-15 23:54 by WASM
[论文投稿] 有带发论文的吗 +4 山楂之术 2026-05-09 4/200 2026-05-15 15:40 by 妹子不好惹
[基金申请] 精华III评审感受-评审感受-评审感受 +14 ferrarichen 2026-05-11 18/900 2026-05-15 11:12 by cmhchen
[教师之家] 教学课件你会给同学吗 +8 硕士研究生吗 2026-05-13 8/400 2026-05-14 22:23 by 常规沥青
[考博] 26应届毕业生考博求助 +3 wo一定上岸 2026-05-13 3/150 2026-05-14 21:47 by 明海天涯
[基金申请] 重磅!青年科学基金项目(C类)资助增幅预计超过50% +5 水和泥不是水泥 2026-05-13 7/350 2026-05-14 20:57 by 水和泥不是水泥
[高分子] 本人最近太闲了,谁有问题可以提,每天会统一回复 +8 一切都是空工 2026-05-12 19/950 2026-05-14 20:03 by 一切都是空工
[基金申请] 请问大佬b0816评完了吗 +3 市民华南虎 2026-05-12 7/350 2026-05-14 07:41 by 市民华南虎
[考博] 现在不知道怎么办,感觉很痛苦 +4 qweww 2026-05-11 5/250 2026-05-11 20:23 by Oversize
信息提示
请填处理意见