版块导航
正在加载中...
客户端APP下载
论文辅导
申博辅导
登录
注册
帖子
帖子
用户
本版
应《网络安全法》要求,自2017年10月1日起,未进行实名认证将不得使用互联网跟帖服务。为保障您的帐号能够正常使用,请尽快对帐号进行手机号验证,感谢您的理解与支持!
24小时热门版块排行榜
>
论坛更新日志
(3270)
>
文献求助
(271)
>
虫友互识
(185)
>
导师招生
(156)
>
休闲灌水
(124)
>
硕博家园
(108)
>
考博
(71)
>
博后之家
(66)
>
招聘信息布告栏
(62)
>
论文投稿
(59)
>
教师之家
(48)
>
论文道贺祈福
(38)
>
绿色求助(高悬赏)
(35)
>
基金申请
(29)
>
考研
(27)
>
SciFinder/Reaxys
(19)
小木虫论坛-学术科研互动平台
»
学术交流区
»
论文投稿
»
原创经验
»
基于扩展卡尔曼滤波的电池SOC估算方法
7
1/1
返回列表
查看: 624 | 回复: 6
只看楼主
@他人
存档
新回复提醒
(忽略)
收藏
在APP中查看
aa7758258
新虫
(初入文坛)
应助: 0
(幼儿园)
金币: 26.3
帖子: 19
在线: 1小时
虫号: 21290782
[交流]
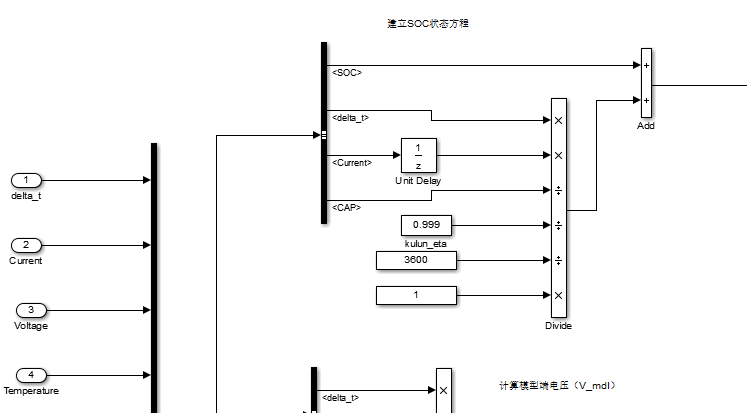
基于扩展卡尔曼滤波的电池SOC估算方法
论文搭建的EKF估算SOC模型
1.png
2.png
回复此楼
» 猜你喜欢
职称评审没过,求安慰
已经有46人回复
回收溶剂求助
已经有7人回复
A期刊撤稿
已经有4人回复
垃圾破二本职称评审标准
已经有17人回复
投稿Elsevier的Neoplasia杂志,到最后选publishing options时页面空白,不能完成投稿
已经有22人回复
EST投稿状态问题
已经有7人回复
毕业后当辅导员了,天天各种学生超烦
已经有4人回复
求助文献
已经有3人回复
三无产品还有机会吗
已经有6人回复
高级回复
» 抢金币啦!回帖就可以得到:
查看全部散金贴
郑州大学招收2026年外科学博士研究生
+
1
/462
《春节催婚季,90后男生在线“招募”战友,一起过个轻松年》
+
1
/161
87 年东北小哥定居苏州/杭州/上海,诚寻携手余生的你
+
1
/159
复旦大学化学系杰青/优青团队诚聘博士后
+
3
/156
新加坡国立大学张阳教授课题组招聘博士后(AI与生物医学方向)
+
1
/128
中国科学院化学研究所招收2026级博士生
+
5
/95
诚聘生物有化学方向博士后
+
1
/77
清华大学药学院卢磊课题组诚聘新药研发方向科研助理
+
1
/76
有没有在ITO或者FTO玻璃上做好的CdS薄膜购买?
+
1
/38
高端材料科研产品技术顾问-顶尖材料公司诚邀广大科研背景同学加入!
+
1
/36
上海交通大学机械与动力工程学院周宝文课题组招收2025年硕士研究生
+
1
/29
上海交通大学机械与动力工程学院周宝文博士后招聘(化学、材料与能源动力等方向)
+
1
/25
山东大学集成电路学院招收2026年9月入学的博士研究生
+
1
/24
北理工柔性电子国家杰青团队招博士后及科研助理
+
1
/20
上海大学昝鹏教授、军事医学研究院伯晓晨研究员/倪铭副研究员 课题组招聘博士生
+
2
/18
中国科大电池方向任晓迪课题组招收2026级博士生-电解液/电池安全性/人工智能方向
+
1
/4
南京大学FinTech大模型实验室招募斯坦福国际联培博士生(2026)
+
1
/2
SCI,计算机相关联系
+
1
/2
长春工业大学 机电工程学院 韩玲教授 招收审核制2026年秋季入学博士生
+
1
/1
同济大学电信学院,肖李课题组招收2026年统考硕士生1-2名。
+
1
/1
1楼
2020-03-01 22:11:27
已阅
回复此楼
关注TA
给TA发消息
送TA红花
TA的回帖
凌晨流年
新虫
(初入文坛)
应助: 0
(幼儿园)
金币: 88.9
帖子: 26
在线: 3.3小时
虫号: 17902838
★
aa7758258(金币+1): 谢谢参与
看不到图片
发自小木虫Android客户端
回复此楼
5楼
2020-03-01 23:16:40
已阅
回复此楼
关注TA
给TA发消息
送TA红花
TA的回帖
aa7758258
新虫
(初入文坛)
应助: 0
(幼儿园)
金币: 26.3
帖子: 19
在线: 1小时
虫号: 21290782
感兴趣的可以交流
2057034985@
qq.com
赞
一下
回复此楼
7楼
2020-03-03 10:01:14
已阅
回复此楼
关注TA
给TA发消息
送TA红花
TA的回帖
简单回复
tzynew
2楼
2020-03-01 22:14
回复
aa7758258(金币+1): 谢谢参与
9
发自小木虫Android客户端
zhaokuiman
3楼
2020-03-01 22:27
回复
aa7758258(金币+1): 谢谢参与
嗯
发自小木虫Android客户端
nono2009
4楼
2020-03-01 22:42
回复
aa7758258(金币+1): 谢谢参与
·
xsdesdlgdx
6楼
2020-03-01 23:20
回复
aa7758258(金币+1): 谢谢参与
顶
发自小木虫Android客户端
相关版块跳转
论文投稿
SCI期刊点评
中文期刊点评
论文道贺祈福
论文翻译
基金申请
学术会议
会议与征稿布告栏
我要订阅楼主
aa7758258
的主题更新
7
1/1
返回列表
如果回帖内容含有宣传信息,请如实选中。否则帐号将被全论坛禁言
普通表情
龙
兔
虎
猫
高级回复
(可上传附件)
百度网盘
|
360云盘
|
千易网盘
|
华为网盘
在新窗口页面中打开自己喜欢的网盘网站,将文件上传后,然后将下载链接复制到帖子内容中就可以了。
信息提示
关闭
请填处理意见
关闭
确定